Gas stoves flameout protection device working principle and circuit analysis
Gas stoves flameout protection device working principle and circuit analysis

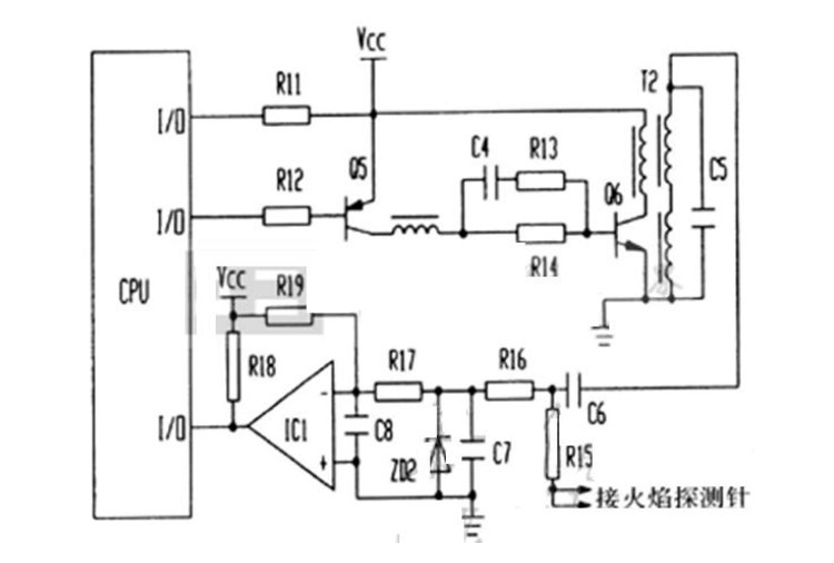
When the gas stove unexpected flameout when applied through C6 and R15 on the needle flame detection pulse voltage 150V AC presents an open circuit condition, IC1 comparator's negative terminal leaving the role of the R19 potential higher than the positive terminal of the comparator, forcing IC1 compare inverts from the original high inverted to a low state, the output signal to the microcontroller low flame signal detection input port. When the flame probe needle flame detection of serious leakage or short circuit pin and the body, T1 secondary winding 150V AC pulse voltage through R15 and C7 form a loop, because of the linearity of the AC capacitor circuit, IC1 comparator's negative terminal of the R19 rather than the positive side effect potential, the comparator inverted output low, this low-level signal is input to the MCU port on the flame signal is detected, so that the microcontroller through the flame signal detection input level can determine the level of the flame presence or absence. As a result of this circuit exchanges flame detection methods to improve the flame detection reliability and prevent the occurrence of malfunction of the control.























