Gas stoves flameout protection device working principle and circuit analysis

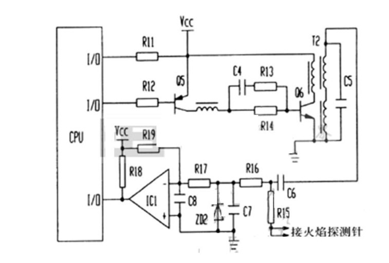
When the gas stove unexpected flameout when applied through C6 and R15 on the needle flame detection pulse voltage 150V AC presents an open circuit condition, IC1 comparator's negative terminal leaving the role of the R19 potential higher than the positive terminal of the comparator, forcing IC1 compare inverts from the original high inverted to a low state, the output signal to the microcontroller low flame signal detection input port. When the flame detection pin severe leakage or flame detection
Short needle and the body, T1 secondary winding 150V AC pulse voltage through R15 and C7 form a loop, because of the linearity of the AC circuit capacitor, IC1 comparator's negative terminal of the action of the R19 potential higher than the positive terminal, the comparator inverts the output low, this low-level signal is input to the MCU port on the flame signal is detected, so that the microcontroller through the flame signal detection level of the input level can determine the presence or absence of flame.
As a result of this circuit exchanges flame detection methods to improve the flame detection reliability and prevent the occurrence of malfunction of the control.























